Select country or region
ETEK Global website
Français
×
EKL37-30_RCBO
EKL37-30_RCBO
EKL37-30_RCBO

Disjoncteur différentiel 3P+N RCBO EKL37-40 avec protection contre les surintensités

Le disjoncteur différentiel EKL37-40 d'ETEK Electric est un disjoncteur différentiel 3P+N 40A conçu pour fournir une protection complète dans une largeur de 54 mm peu encombrante. Cet appareil polyvalent combine les fonctions d'un dispositif à courant résiduel (RCD) et d'un disjoncteur miniature (MCB) dans une seule unité, ce qui le rend idéal pour protéger les systèmes triphasés avec conducteurs neutres.

● Norme : IEC61009-1
● Type : CA, A
● Courant nominal : 6~40A
● Tension nominale : 400/415~
● Nombre de pôles : 3P+N, largeur 54 mm
● Courant résiduel nominal de fonctionnement (IAn) : 10, 30, 100, 300 mA
● Pouvoir de coupure nominal en court-circuit : 6 kA, 10 kA
● Courbe de déclenchement : B, C
● Température ambiante : -25...+40 ºC
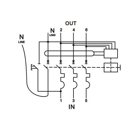
● Connexion : Par le bas

Disjoncteur différentiel 3P+N RCBO EKL37-40 avec protection contre les surintensités

Renseignez-vous maintenant PDF

Présentation du produit

L'EKL37-40 est un disjoncteur différentiel électronique 3P+N compact et polyvalent avec protection contre les surintensités conçu pour des performances optimales dans les applications commerciales et industrielles. Avec une largeur de 54 mm peu encombrante, une capacité de coupure de 6/10 kA et de multiples options de sensibilité, cet appareil offre une protection complète contre les courts-circuits, les surcharges et les défauts de terre. L'EKL37-40 est doté de bornes d'alimentation inférieures et de bornes de charge supérieures, ce qui le rend idéal pour les installations de tableaux de distribution de châssis.

Caractéristiques

  • Conception peu encombrante : solution compacte de 3 modules de largeur pour une utilisation efficace de l'espace dans les applications triphasées.

  • Installation facile : configuration des bornes d'alimentation par le bas et de charge par le haut pour une installation rapide et simple dans les tableaux de distribution du châssis.

  • Protection polyvalente : combine la protection contre le courant résiduel, les courts-circuits et les surcharges dans un seul appareil.

  • Pouvoir de coupure élevé : pouvoir de coupure de 10 kA adapté à une large gamme d'applications commerciales et industrielles.

  • Options flexibles : disponibles dans différents courants nominaux (6 A à 40 A) et sensibilités (10 mA à 300 mA) pour répondre à diverses exigences de protection.

  • Indicateur d'état visuel : fenêtre CPI (Contact Position Indicator) pour une identification rapide et facile de l'état du contact.

  • Options de courbes multiples : disponibles avec des caractéristiques de déclenchement B et C pour une protection sur mesure.

  • Performances fiables : Conçu pour répondre à des normes de sécurité strictes et offrir une protection constante.

Applications :

  • Bâtiments commerciaux et bureaux

  • Installations industrielles et ateliers

  • Environnements de vente au détail

  • Établissements d'enseignement

  • Établissements de santé

  • Complexes résidentiels avec systèmes électriques triphasés

Paramètres techniques

Données techniques

Standard CEI/EN61009-1

Protection

Défaut de terre, surintensité et court-circuit

Type de voyage

Défaut de terre : électronique

Surcharge et court-circuit : thermomagnétique

Nombre de pôles

3P+N, compact 3 modules largeur 54 mm

Taper CA, A
Courant nominal In 6,10,16,20,25,32,40A

Courants de sensibilité nominaux I△n

10, 30, 100, 300 mA
Temps de coupure du courant résiduel sous I△n ≤0,1 s
Pouvoir résiduel de fermeture et de coupure (I△m) 500 A (Entrée ≤ 50 A)
Tension nominale Ue 400/415V~
Fréquence nominale 50/60 Hz
Pouvoir de coupure nominal EKL37-40 : 6 kA, EKL37-40H : 10 kA
Classe de limitation d'énergie 3
Tension de tenue aux chocs nominale (1,2/50) Uimp 4 000 V
Tension d'essai diélectrique à fréquence ind. pendant 1 min 2 kV

Caractéristique de libération thermique

(1.13-1.45) x Dans

Caractéristique de déclenchement magnétique

B:(3-5) x Dans, C:(5-10) x Dans

La vie électrique 4 000 cycles
Durée de vie mécanique 10 000 cycles
Indicateur de position de contact Oui
Degré de protection IP20
Température ambiante -25℃~+40℃, humidité maximale de 95 %
Type de connexion du terminal Câble/barre omnibus de type broche/barre omnibus de type fourche

Taille max. du terminal pour le câble

16 mm 2
Couple de serrage max. 2,5 Nm

Installation

Montage sur rail DIN 35 mm

Connexion

Du bas

Dimensions

Télécharger les fichiers

Document actuellement disponible en anglais uniquement.
Type de document
Nom du document
Taille
Catalogue de produits
610.19KB

Présentation du produit

L'EKL37-40 est un disjoncteur différentiel électronique 3P+N compact et polyvalent avec protection contre les surintensités conçu pour des performances optimales dans les applications commerciales et industrielles. Avec une largeur de 54 mm peu encombrante, une capacité de coupure de 6/10 kA et de multiples options de sensibilité, cet appareil offre une protection complète contre les courts-circuits, les surcharges et les défauts de terre. L'EKL37-40 est doté de bornes d'alimentation inférieures et de bornes de charge supérieures, ce qui le rend idéal pour les installations de tableaux de distribution de châssis.

Caractéristiques

  • Conception peu encombrante : solution compacte de 3 modules de largeur pour une utilisation efficace de l'espace dans les applications triphasées.

  • Installation facile : configuration des bornes d'alimentation par le bas et de charge par le haut pour une installation rapide et simple dans les tableaux de distribution du châssis.

  • Protection polyvalente : combine la protection contre le courant résiduel, les courts-circuits et les surcharges dans un seul appareil.

  • Pouvoir de coupure élevé : pouvoir de coupure de 10 kA adapté à une large gamme d'applications commerciales et industrielles.

  • Options flexibles : disponibles dans différents courants nominaux (6 A à 40 A) et sensibilités (10 mA à 300 mA) pour répondre à diverses exigences de protection.

  • Indicateur d'état visuel : fenêtre CPI (Contact Position Indicator) pour une identification rapide et facile de l'état du contact.

  • Options de courbes multiples : disponibles avec des caractéristiques de déclenchement B et C pour une protection sur mesure.

  • Performances fiables : Conçu pour répondre à des normes de sécurité strictes et offrir une protection constante.

Applications :

  • Bâtiments commerciaux et bureaux

  • Installations industrielles et ateliers

  • Environnements de vente au détail

  • Établissements d'enseignement

  • Établissements de santé

  • Complexes résidentiels avec systèmes électriques triphasés

Paramètres techniques

Télécharger les fichiers

Envoyer une demande

Entrer en contact

Captcha Code
×
Nous respectons votre vie privée
Nous utilisons des cookies pour vous offrir une meilleure expérience en ligne, analyser et mesurer l'utilisation du site Web et aider dans nos efforts de marketing.
Accepter tout